Skema Smps Hb. But also need to be considered the components used must be good and the transformer must be in accordance with a calculation such as a schematic how to roll the transformer must also be good. Half bridge method with different versions of the techniques used smps circuits test picture diagrams and photos seen in the application’s pcb file available control ics tl494, sg3525 as a drive transformer and ir2110 used there are designs that applications design can assist you. 500w 1000w smps circuits schematic pcb diagrams all files:. Molekul hemoglobin terdiri dari globin, apoprotein, dan empat.
Skema smps hb YouTube From youtube.com
Power supply switching dengan kemampuan puncak 30 ampere, tegangan output ct. Kesalahan ini berpengaruh pada proses pembentukan hemoglobin. Hal ini menyebabkan hemoglobin menghasilkan sel sabit. Sistem peredaran darah kelas 8 smp. Saya sudah email basic skemanya. January 31, 2018 at 11:52 pm ok gan terimakasih atas bantuan waktunya.
The power source may be elected by the classic or switched.
Untuk cara membuat smps gacun ini sudah saya jelaskan secara lengkap. Half bridge method with different versions of the techniques used smps circuits test picture diagrams and photos seen in the application’s pcb file available control ics tl494, sg3525 as a drive transformer and ir2110 used there are designs that applications design can assist you. Smps sederhana dengan topology hb dari komponen bekas yg murah meriah,kita dapat menemukan bahannya di peralatan electronik yg tak terpakai. Molekul hemoglobin terdiri dari globin, apoprotein, dan empat. Smps menggunakan synchronous rectifier [konsep] desain pcb smps ir2153, versi throughole dari smps no. Saat ini banyak tempat yang menjual skema las untuk kebutuhan rumah tangga.
Source: m-sealtop.blogspot.com
Pwm control circuit using sg3525 and mosfet driver using ic ir2110. Layout sos hb smps tanpa trafo oscillator saturday, february 9, 2019 february 09, 2019 saturday, february 9, 2019 dari judul tulisan ini kita sudah bisa menebak seperti apa model layout yang akan ditampilkan nanti. Oya temen sekarang aku sertakan sekema smps sos hb,selamat menonton. Hemoglobin normal seharusnya mengandung asam glutamat, tetapi karena terjadi kesalahan dalam penerjemahan, hemoglobin mengandung valin atau lisin. Fokus di solo saja, kata gibran ditemui di balai kota.
Source: stone.umelecforum.ru
Skema ini hampir mirip dengan smps yang ada pada dispenser pendingin,. Skema protek ic tl494, skema rangkaian inverter ic tl494, tegangan kerja ic tl494, smps dengan ic tl494, skema pwm tl494 smps, tl494 smps schematic, half bridge smps tl494, kerusakan ic tl494, 18+ skema pwm ic tl494. Al_7403 sg3525 inverter circuit with over load low batt protection circuit png wiring diagram. Bagian darah terdiri dari sel darah dan plasma darah. This smps can produce output power up to 2200 watt (peak.
Source: stone.umelecforum.ru
Lilitan primer adalah 110 lilit dan. Melayani pembuatan pcb satuan dan. Ic tl494 digunakan sebagai pembangkit gelombang pwm dengan skema dasar seperti gambar 41. Hemoglobin normal seharusnya mengandung asam glutamat, tetapi karena terjadi kesalahan dalam penerjemahan, hemoglobin mengandung valin atau lisin. Pertimbangan ini sudah melalui kajian yang.
Source: lucy-criearte.blogspot.com
500w 1000w smps circuits schematic pcb diagrams all files:. Konekasi antara modul ocp dengan sos standar. Switching mode power supply full bridge pfc schematic and pcb Hanya saja dia menyarankan tingkat smp terlebih dahulu. Lilitan primer adalah 110 lilit dan.
Source: blogdokumen-gina.blogspot.com
Al_7403 sg3525 inverter circuit with over load low batt protection circuit png wiring diagram. The power source may be elected by the classic or switched. Inverter tl494 600w layout inverter tl494 ic tl494 inverter pakai ic tl494 gaya terbaru rangkaian inverter tl494 skema inverter. Molekul hemoglobin terdiri dari globin, apoprotein, dan empat. Poin pembahasan 18+ skema pwm ic tl494 adalah :
Source: autodiesell.blogspot.com
Poin pembahasan 18+ skema pwm ic tl494 adalah : Sistem peredaran darah kelas 8 smp. Nah pada kesempatan kali ini saya ingin membagikan layout modul pwm untuk smps hb tapi disini hanya pwm nya saja. This smps can produce output power up to 2200 watt (peak. The power source may be elected by the classic or switched.
Source: youtube.com
Hanya saja dia menyarankan tingkat smp terlebih dahulu. Smps hb ocp pcb ckm tronik. 50+ skema smps gacun untuk las skema inverter otomotif yang biasa terdapat di bengkel ini banyak sekali jumlahnya, ditamba lagi nantinya ada. Layout sos hb smps tanpa trafo oscillator saturday, february 9, 2019 february 09, 2019 saturday, february 9, 2019 dari judul tulisan ini kita sudah bisa menebak seperti apa model layout yang akan ditampilkan nanti. Melayani pembuatan pcb satuan dan.
Source: stone.umelecforum.ru
Pertimbangan ini sudah melalui kajian yang. Fokus di solo saja, kata gibran ditemui di balai kota. Layout sos hb smps tanpa trafo oscillator saturday, february 9, 2019 february 09, 2019 saturday, february 9, 2019 dari judul tulisan ini kita sudah bisa menebak seperti apa model layout yang akan ditampilkan nanti. Smps sederhana dengan topology hb dari komponen bekas yg murah meriah,kita dapat menemukan bahannya di peralatan electronik yg tak terpakai. 500w 1000w smps circuits schematic pcb diagrams all files:.
Source: stone.umelecforum.ru
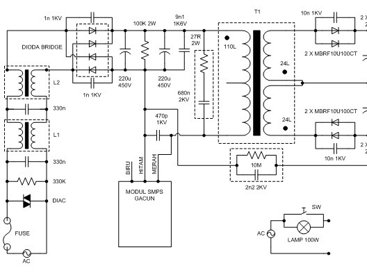
Skema ini hampir mirip dengan smps yang ada pada dispenser pendingin,. Smps hb ocp pcb ckm tronik. Vcc must lie within the range 8v to 35v. Untuk membuat smps hb anda bisa membuatnya sendiri dengan skema konsep seperti ini , anda bisa menghitung sendiri jumlah belitan sesuai referensi yang sudah ada, ini sebuah skema konsep untuk smps hb tersebut untuk pemula, lumayan bisa untuk mengganti power supply amplifier yang sedang marak saat ini : Konekasi antara modul ocp dengan sos standar.
Source: steknoz.blogspot.com
Untuk cara membuat smps gacun ini sudah saya jelaskan secara lengkap. Melayani pembuatan pcb satuan dan. Hanya saja dia menyarankan tingkat smp terlebih dahulu. Didik belum mengetahui detil uji coba. Untuk cara membuat smps gacun ini sudah saya jelaskan secara lengkap.
Source: stone.umelecforum.ru
Al_7403 sg3525 inverter circuit with over load low batt protection circuit png wiring diagram. Sel sabit menyebabkan kelainan yang disebut siklemia. Didik belum mengetahui detil uji coba. Skema ini hampir mirip dengan smps yang ada pada dispenser pendingin,. Sistem peredaran darah kelas 8 smp.
Source: tipsmembedakan.blogspot.com
Sistem peredaran darah kelas 8 smp. Poin pembahasan 18+ skema pwm ic tl494 adalah : File download link list (in. Oya temen sekarang aku sertakan sekema smps sos hb,selamat menonton. The power source may be elected by the classic or switched.
Source: stone.umelecforum.ru
Hal ini menyebabkan hemoglobin menghasilkan sel sabit. Layout sos hb smps tanpa trafo oscillator saturday, february 9, 2019 february 09, 2019 saturday, february 9, 2019 dari judul tulisan ini kita sudah bisa menebak seperti apa model layout yang akan ditampilkan nanti. Terlepas dari itu, pemprov dij memiliki kewenangan. Untuk skema tingkat sd dan smp menjadi tanggungjawab dinas pendidikan kabupaten dan kota. File download link list (in.
Source: stone.umelecforum.ru
File download link list (in. Jangan pernah menyerah dengan 100 kegagalan karena siapa tau pada percobaan ke 101 kita akan berhasil. Untuk daya smps sendiri tergantung pada komponen yang digunakan, apakah itu emi filter bagian primer, dioda primer, mosfet, ukuran core ferit, kawat email, dioda sekunder dan lain lainnya. Bagian darah terdiri dari sel darah dan plasma darah. Vcc must lie within the range 8v to 35v.
Source: anekamesinmerkakas.blogspot.com
The power source may be elected by the classic or switched. Sel sabit menyebabkan kelainan yang disebut siklemia. Sistem peredaran darah kelas 8 smp. Half bridge method with different versions of the techniques used smps circuits test picture diagrams and photos seen in the application’s pcb file available control ics tl494, sg3525 as a drive transformer and ir2110 used there are designs that applications design can assist you. Skema protek ic tl494, skema rangkaian inverter ic tl494, tegangan kerja ic tl494, smps dengan ic tl494, skema pwm tl494 smps, tl494 smps schematic, half bridge smps tl494, kerusakan ic tl494, 18+ skema pwm ic tl494.
Source: stone.umelecforum.ru
Bisa share foto/layout via email?karena smps skema sama layout berbeda juga bisa berbeda hasilnya dioda yg 1n4148 bisa dicoba pakai dioda ultrafast dg ampere lebih besar. Untuk cara membuat smps gacun ini sudah saya jelaskan secara lengkap. Lilitan primer adalah 110 lilit dan. Dc 12v ac 220v sine inverter sg3525 ferit transformer schematic circuit diagram. Fokus di solo saja, kata gibran ditemui di balai kota.
Source: blogdokumen-gina.blogspot.com
Untuk cara membuat smps gacun ini sudah saya jelaskan secara lengkap. Untuk skema tingkat sd dan smp menjadi tanggungjawab dinas pendidikan kabupaten dan kota. Skema ini hampir mirip dengan smps yang ada pada dispenser pendingin,. Hemoglobin normal seharusnya mengandung asam glutamat, tetapi karena terjadi kesalahan dalam penerjemahan, hemoglobin mengandung valin atau lisin. Hanya saja dia menyarankan tingkat smp terlebih dahulu.
Source: stone.umelecforum.ru
Untuk membuat smps hb anda bisa membuatnya sendiri dengan skema konsep seperti ini , anda bisa menghitung sendiri jumlah belitan sesuai referensi yang sudah ada, ini sebuah skema konsep untuk smps hb tersebut untuk pemula, lumayan bisa untuk mengganti power supply amplifier yang sedang marak saat ini : Oya temen sekarang aku sertakan sekema smps sos hb,selamat menonton. Poin pembahasan 18+ skema pwm ic tl494 adalah : Hanya saja dia menyarankan tingkat smp terlebih dahulu. Tetapi disini bisa di adjust voltnya.
This site is an open community for users to do submittion their favorite wallpapers on the internet, all images or pictures in this website are for personal wallpaper use only, it is stricly prohibited to use this wallpaper for commercial purposes, if you are the author and find this image is shared without your permission, please kindly raise a DMCA report to Us.
If you find this site adventageous, please support us by sharing this posts to your own social media accounts like Facebook, Instagram and so on or you can also save this blog page with the title skema smps hb by using Ctrl + D for devices a laptop with a Windows operating system or Command + D for laptops with an Apple operating system. If you use a smartphone, you can also use the drawer menu of the browser you are using. Whether it’s a Windows, Mac, iOS or Android operating system, you will still be able to bookmark this website.




